Распределители 3-х линейные сдвоенные с условным проходом (Ду) 40 мм с пневматической блокировкой, односторонним электропневматическим управлением, пневматическим возвратом и ручным дублированным управлением предназначены для управления кузнечно - прессовыми и другими машинами.
Вместо системы электрического индикатора блокировки У7126А установлен пневматический клапан «И» и реле давления с переключающим контактом соединяют с электрической цепью пресса с помощью розетки по DIN 43650 (входит в комплект распределителя) IP65.
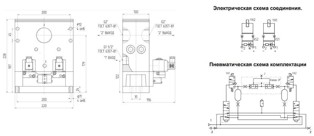
Предусмотрено три исполнения по комплектации:
У7126Б-1 с пневмоклапанном «И» и реле давления;
У7126Б-2 с пневмоклапанном «И» без реле давления;
У7126Б-3 без пневмоклапана «И» и без реле давления.
Конструкция распределительного устройства: клапанного типа.
Присоединение «Вход»/«Выход»: резьбовые отверстия в корпусе распределителя.
Виброустойчивость и вибропрочность - III степень жесткости по ГОСТ 28988.
Пневмораспределители устанавливаются на обработанную поверхность в любом положении и крепятся с помощью четырех винтов через отверстия в корпусе распределителя или в его основании.
Пример записи при заказе распределителя с пневматическим клапаном «И» и без реле давления, условным проходом 40 мм, напр. 24В постоянного тока, климатического исполнения УХЛ, категории размещения 4:


ТЕХНИЧЕСКАЯ ХАРАКТЕРИСТИКА
| Пара+B8+A1:A1:B18 | Нормы для типоразмеров |
| У7126Б-1(-2;-3) | |
| 1.Условный проход, мм | 40 |
| 2.Присоединение пневмолиний, дюйм: | |
| - вход | G1 1/2 |
| - выход | G2 |
| 3.Номинальное давление, Мпа | 1 |
| 4.Минимальное рабочее давление, МПа | 0,25 |
| 5.Остаточное давление воздуха на выходе при опоражнивании пневмомагистрали через одну секцию пневмораспределителя при давлении 0,63 МПа, МПа, не более | 0,02 |
| 6.Пропускная способность пневматической линии «вход» (1) - «выход» (2), Кv*, м³/ч, не менее | 22 |
| 7.Пропускная способность пневматической линии «выход» (2) - «атмосфера»(3), Кv*,м³/ч, не менее | 27 |
| 8.Время включения при давлении 0,63 МПа с, не более | 0,06 |
| 9.Время выключения при давлении 0,63 МПа с, не более | 0,08 |
| 10.Максимальное число срабатываний, в минуту | 70 |
| 11.Номинальное напряжение питания, В | |
| - постоянного тока | 24; 110 |
| - переменного тока частотой 50 Гц | 220 |
| 12.Масса, кг, не более | 14,5 |
Кv определяется по ГОСТ 14691 Примечание. При заказе указать напряжение и род тока в соответствии с п. 11 таблицы
«ТЕХНИЧЕСКАЯ ХАРАКТЕРИСТИКА»
ГАБАРИТНЫЕ И ПРИСОЕДИНИТЕЛЬНЫЕ РАЗМЕРЫ:
ПНЕВМОРАСПРЕДЕЛИТЕЛИ У7126Б-1

ПНЕВМОРАСПРЕДЕЛИТЕЛИ У7126Б-2

ПНЕВМОРАСПРЕДЕЛИТЕЛИ У7126Б-3
